Term SI Science de l'ingénieur
Lycée Louis Payen - St Paul - ile de La Réunion

THEME 2001-2002:
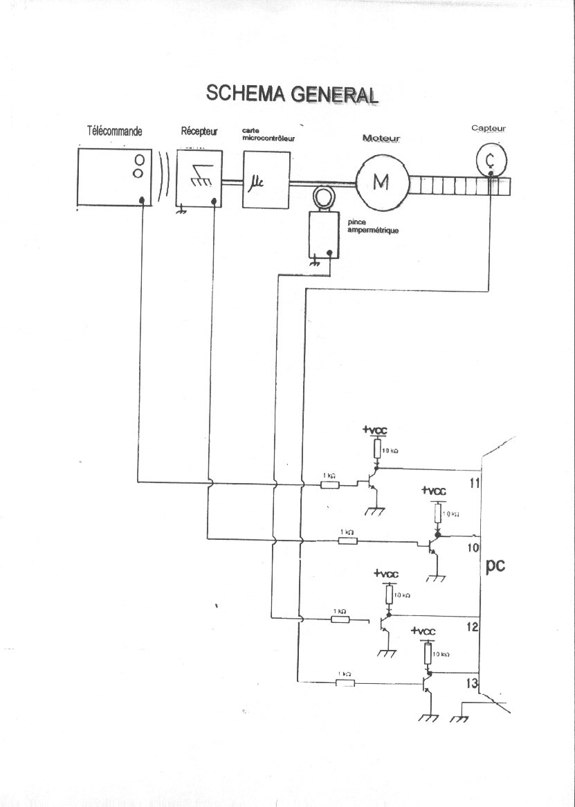
Réalisation carte interface Ouvre-portail ---> Pc
+Programme de gestion (mini analyseur logique)

NOM DES ELEVES : DONCE - AH THIONE

OBJECTIFS 


Réaliser carte d'acquisition Portail --> PC . (adaptation niveau et mini analyseur logique 4 voies)

Réaliser le site internet pour présenter vos travaux

PROGRAMMES ET FICHIERS

Ci-dessous : le dossier (scanné)

Page 1 - Page 2 - Page 3 - Page 4 - Page 5 - Page 6 
Page 7 - Page 8 - Page 9 - Page 10 - Page 11 - Page 12
Page 13 - Page 14 - Page 15 - Page 16 - Page 17

 

SCREEN 12                      '   Passage en mode graphique

CLS                                    ' Effacer l'écran

DO                                      'Début de la boucle  
a = INP(&H379)                 ' Port parrallèle de l'imprimante
b = a AND 16                     ' Récupération select
c = a AND 32                     ' PE
d = a AND 64                     ' ACK
E =  a AND 128                  ' BUSY(inversé)  

 

' LOCATE 1, 5
'PRINT c                            
t = t + .1
IF t > 640 THEN T = 0
IF b = 16 THEN

     LOCATE 1, 5
     PRINT "0"
     PSET (t, 50), 4
     PSET (t, 10), 0

ELSE 

      LOCATE 1, 5
      PRINT "1"
      PSET (t, 10), 5
      PSET (t, 50), 0

END IF

IF c = 32 THEN
       LOCATE 2, 5
PRINT 303
PSET (t, 150), 4
PSET (t, 100), 0

    ELSE
       LOCATE 2,5
       PRINT "1"
PSET (t, 100), 5
PSET (t, 150), 0

END IF

IF d = 64 THEN
      LOCATE 3,5
      PRINT "0"
PSET (t, 250), 4
PSET (t, 200), 0

ELSE

        L0CATE 3,5
     PRINT "1"
PSET (t, 200), 5
PSET (t, 250), 0

END IF

IF E = 128 THEN
     LOCATE 4,5
     PRINT "1"
   PSET (t, 300), 5
PSET (t, 350), 0

ELSE

   LOCATE 4,5
   PRINT "0"
  PSET (t, 350), 4
  PSET (t, 300),0

END IF

LOOP  

 

 donce.gif (8377 octets)

 

 

 

 

 

 

 

 
SOMMAIRE